01 一、定时器
1、S7-200 SMART CPU提供了接通延时定时器、(TON)、保持型接通延时定时器(TONR)、断开延时定时器(TOF)三种定时器。

2、定时器编号与分辨率


3、定时器实例分析
①接通延时定时器 TON

②保持型接通延时定时器 TONR

③断开延时定时器 TOF

02 二、计数器
1、S7-200 SMART CPU提供了加计数器(CTU)、减计数器(CTD)、加减计数器(CTUD)三种计数器。

2、计数器实例分析
①加计数器 CTU

②减计数 CTD

③加减计数器 CTUD

03 三、循环指令
1、S7-200 SMART CPU提供了FOR-NEXT循环指令用于重复执行程序段。每条FOR指令需要使用一条NEXT指令,FOR指令表示循环体的开始,NEXT指令表示循环体的结束。FOR- NEXT循环指令循环嵌套深度可达8层。


2、循环指令示例分析
通过调用FOR - NEXT 指令对VW100、VW102、......、VW108 5个INT变量进行求和,求和的结果存放到VW200中。

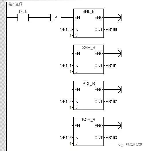
04 四、移位和循环指令
1、指令概览



2、示例分析
①移位指令和循环移位指令的示例分析


②移位寄存器位指令


综上所述,每当M0.0有一个上升沿到来时,从V200.4开始向高地址方向数的9个位会朝高地址方向移位,I0.0的状态会被送到V200.4中。
关键字:西门子 S7-200 SMART PLC
引用地址:
浅析西门子S7-200 SMART PLC常用编程指令
推荐阅读最新更新时间:2026-03-19 21:53
西门子S7-200 SMART PLC-PID指令(下)
二、 PI D指令介绍 1.指令说明 PID指令说明如表6-76所示。 表6-76PID指令说明 2.PID控制回路参数表 PID运算由P(比例)、I(积分)和D(微分)三项运算组成,PID运算公式如下: Mn= + + 在上式中,Mn为PID运算输出值, 为比例运算项, 为积分运算项, 为微分运算项。 要进行PID运算,须先在PID控制回路参数表中设置运算公式中的变量值。PID控制回路参数表见表6-77。在表中,过程变量(PVn)相当于图6-59中的反馈信号,设定值(SPn) 相当于图6-59中的给定信号,输出值(Mn)为PID运算结果值,相当于图 6-59中的控制 信号。如果将过程变量(PVn)值存放在VD200双字单元
[嵌入式]
西门子S7-200 SMART PLC定时器指令介绍
定时器是一种按时间动作的继电器,相当于继电器控制系统中的时间继电器。一个定时器可有很多个常开触点和常闭触点,其定时单位有1ms、10ms、100ms三种。根据工作方式不同,定时器可分为三种: 通电延时型定时器(TON) 断电延时型定时器(TOF) 记忆型通电延时定时器(TONR) 三种定时器的梯形图符号如图4-4所示,其有关规格见表4-8。TON、TOF是共享型定时器,当将某一编号的定时器用作TON时就不能再将它用作TOF,如将T32用作TON定时器后,就不能将T32用作TOF定时器。 图4-4 三种定时器的梯形图符号 表4-8 三种定时器的有关规格 通电延时型定时器(TON) 通电延时型定时器(TON)的特点是:当T
[嵌入式]
西门子S7-200 SMART的通信端口解析
每个S7-200 SMART CPU都提供一个以太网端口和一个RS485端口(端口0),标准型CPU额外支持SB CM01信号板(端口1),信号板可通过STEP 7-Micro/WIN SMART软件组态为RS232通信端口或RS485通信端口。 CPU 通信端口引脚分配 1、S7-200 SMART CPU 集成的 RS485 通信端口(端口0)是与 RS485 兼容的9针 D 型连接器。CPU 集成的 RS485 通信端口的引脚分配如表1. S7-200 SMART CPU 集成 RS485 端口的引脚分配表所示。 表1. S7-200 SMART CPU 集成 RS485 端口的引脚分配 2、标准型 CPU 额外
[嵌入式]
西门子S7-200 SMART模拟量模块编程
一.模拟量模块接线 1.普通模拟量模块接线 模拟量类型的模块有三种:普通模拟量模块、RTD模块和TC模块。普通模拟量模块可以采集标准电流和电压信号。其中,电流包括:0-20mA、4-20mA两种信号,电压包括:+/-2.5V、+/-5V、+/-10V三种信号。注意:S7-200 SMART CPU普通模拟量通道值范围是0~27648或-27648~27648。普通模拟量模块接线端子分布如下图1 模拟量模块接线所示,每个模拟量通道都有两个接线端。 图1 模拟量模块接线 模拟量电流、电压信号根据模拟量仪表或设备线缆个数分成四线制、三线制、两线制三种类型,不同类型的信号其接线方式不同。四线制信号指的是模拟量仪表或设备上信号线和电源线
[嵌入式]
西门子PLC计数器指令编程
计数器指令有:增计数器指令(CTU)、减计数器指令(CTD)和增/减计数器指令(CTUD)。 1、增计数器指令(CTU)
使该计数器在每CU输入的上升沿递增计数,直至计数最大值。当当前计数值(C×××)大于或等于预置计数值(PV)时,该计数器被置位。当复位输入(R)置位时,计数器被复位。
图1 增计数器指令
2、减计数器指令(CTD)(CTU)
使该计数器在CD输入的上升沿从预置值开始递减计数。当当前计数值(C×××)等于0时,该计数器被置位。当装载输入(LD)接通时,计数器复位并把预设值(PV)装载当前值。
图2 减计数器指令
3、增/减计数器指令(CTUD)
使该计数器在每CU输
[嵌入式]
西门子PLC S7-200SMART实现2ms周期采集的方法
高速数据采集要保证速度,也要保证时刻的准确性。在windows系统里,时间稳定性是个很难的问题。如果PLC发送的数据里带有时间信息,则可以由PLC来保证采样周期的稳定性。 从V2.12版本开始,PLC-Recorder软件可以处理发送电文里的时间戳,有网友用0.24ms的速度外发,软件也能够稳定接收并精确确定数据的时刻。 本文向大家展示一下S7-200SMART彪悍的UDP快速通讯的能力,并能实现2ms周期的稳定数据发送。 1、测试条件 下面用S7-200SMART实现带有时间戳的高速数据采集,测试条件如下: 西门子 S7-200SMART ST20,系统软件为V2.5版(最老的一款PLC,升级了系统软件,才支持UDP
[嵌入式]
西门子SMART200PLC一键启停的几种写法
在生产中,由于安装环境,成本控制,操作便利等因素,会用到一键启停的控制,比如电机控制,阀门控制等等,今天我给大家聊聊常见的几种写法,为了直观通俗,我们用LAD(梯形图)来写。 1.)位指令一键启停: (位指令一键启停) 程序解说: 当按下M10.0按钮,M10.0接通一个扫描周期,在第一个扫描周期,Q0.0的常开 触点断开,M10.1线圈失电,M10.0的上升沿接通Q0.0得电,电动机启动; 到第二个扫描周期,Q0.0常开点闭合,但M10.0的上升沿断开,M10.1线圈失电,Q0.0线圈失电,电动机停止。 2.)位指令 (位指令一键启停) 程序解说: 首次按下M10.2的上升沿接通M10.3线圈,它得电;在同一个扫描周
[嵌入式]