CAN(Controller Area Network)通信技术在工业变频器组网系统中应用广泛,但在工业控制现场,传输介质或总线驱动器损坏都会破坏CAN的可靠通信,这些故障如不能自动检测并采取相应措施,将使系统部分甚至完全失去通信能力,解决这一问题的有效途径是采用冗余通信控制。
中冶南方自动化公司采用系统级冗余设计方案,自主研发EC570系列变频器双CAN通讯卡,大幅提高了变频器产品的可靠性和一致性,解决了工业通信冗余技术难题,满足了工业、军工等高标准领域对通信技术国产化和高性能变频器产品的需求,为通信系统安全、可靠、稳定运行提供有力保障。
技术突破
双供电选择+强弱电隔离
在硬件配置上提供双供电选择、强弱电隔离,实现外部供电和强弱信号隔离传输,确保信号传输的安全稳定。同时,在产品尺寸上采用简约化设计,与EC570系列变频器完美兼容,确保产品的通用性。产品具有电源反接保护、瞬态抑制功能,采取浮地设计,内部所有信号与机壳之间可相互绝缘,确保产品安全性。

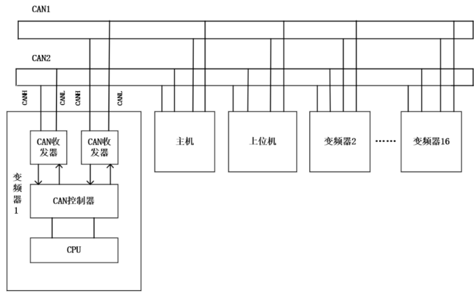
双CAN冗余+故障诊断
在软件设计上,通讯卡采用冗余设计和故障诊断设计,实现了变频器和主机间的数据交互,在响应主机发出的配置指令和控制指令的同时,保证两路通讯之间不打架。通讯冗余性能优越,支持16台从机组网运行,通道故障时信息可自动上传主机。

全国产化+稳定可靠
双CAN通讯卡产品核心元器件国产化率达100%,具有极强的环境适应性,振动等级达3M4,实现双通道连续无故障运行,通道短路、断路情况下自动切换,保证系统稳定。此外,通讯卡还新增了同发同收功能,大大提高了产品可靠性。

中冶南方自动化自主研发双CAN通讯卡实现了变频器同军工测控系统、主控设备间的数据交互,同时在双CAN通讯的基础上开发了CAN集中组网监控技术.可应用于钢铁、石化等行业,满足工业过程控制中对设备进行远程监控和管理维护的需求,提高客户生产效率。
未来,中冶南方自动化将继续坚持“创新引领 科技赋能”,在产品制造过程中执行更严格的工艺和质量标准,将更高性能、更优品质的国产变频器产品推广至更广阔的领域,努力实现高水平科技自立自强。
关键字:双CAN 通讯卡 变频器
引用地址:
双CAN通讯卡实现变频器产品军工级品质跃升!
推荐阅读最新更新时间:2026-03-18 10:38
AT89C52单片机与SD卡实现通讯的设计方案
设计方案 应用AT89C52读写SD卡有两点需要注意。首先,需要寻找一个实现AT89C52单片机与SD卡通讯的解决方案;其次,SD卡所能接受的逻辑电平与AT89C52提供的逻辑电平不匹配,需要解决电平匹配问题。 通讯模式 SD卡有两个可选的通讯协议:SD模式和SPI模式。SD模式是SD卡标准的读写方式,但是在选用SD模式时,往往需要选择带有SD卡控制器接口的MCU,或者必须加入额外的SD卡控制单元以支持SD卡的读写。然而,AT89C52单片机没有集成SD卡控制器接口,若选用SD模式通讯就无形中增加了产品的硬件成本。在SD卡数据读写时间要求不是很严格的情况下,选用SPI模式可以说是一种最佳的解决方案。因为在SPI模式下,通过四条
[单片机]
采用DS80C390单片机实现智能双CAN监控系统的设计
1引言 CAN总线的全称是ControllerAreaNetworkBus,简称控制器局部网总线,它是现场总线的一种,是一种有效支持分布式控制或实时控制的串行通信网络。CAN是控制器局域网络(Controller Area Network, CAN)的简称,是由研发和生产汽车电子产品着称的德国BOSCH公司开发了的,并最终成为国际标准(ISO118?8)。是国际上应用最广泛的现场总线之一。 在北美和西欧,CAN总线协议已经成为汽车计算机控制系统和嵌入式工业控制局域网的标准总线,并且拥有以CAN为底层协议专为大型货车和重工机械车辆设计的J1939协议。近年来,其所具有的高可靠性和良好的错误检测能力受到重视,被广泛应用于汽车计算机控制
[单片机]
CAN设备进行光纤组网通信的典型应用-双纤方式
随着科技的发展,越来越多智能交通轨道工程,安防项目的设备采用CAN接口.为实现远距离的高效组网,往往采用光纤作为通信传输介质,利用其具有隔离高电压、防电磁干扰、传输距离远等优点。 采用光纤组网的方式进行项目实施,通过简单的产品组合即可实现. 典型应用1:在图2中,设备1与设备2都配有CAN接口,通过两台OPT-CANL光纤转换器配对可实现设备1与设备2之间的远程光纤通信。 图2 双纤双向通信 典型应用2:图3为多台CAN设备通过多对OPT-CANL进行光纤组网通信的典型应用。最远两端的设备以及中间的设备都为CAN口。将中间的两个OPT-CANL的A-A相连、B-B相连、GND-GND相连,再一起接到设备2的CAN口上
[嵌入式]
基于STM32F105微控制器的双CAN冗余的方案设计
控制器局域网( Contro llerA reaN etwo rk, CAN)是一种多主方式的串行通讯总线。CAN 总线具有较高的位速率, 很强的抗电磁干扰性, 完善的错误检测机制, 在汽车、制造业以及航空工业领域中得到广泛应用 。由于船舶机舱环境极为恶劣, 且船舶航行过程中维修条件不如陆上, 对CAN 通信的可靠性要求很高, 采取双CAN 冗余总线提高通信可靠性。本文提出一种基于STM32F105微控制器的双CAN 冗余设计方案。 1 硬件平台组成 STM32F105是STM icroe lectron ics公司推出的一款基于ARM Co rtex- M3内核的32位微控制器, 其内核是专门设计于满足高性能、低功
[单片机]
双MCU的CAN总线中继器设计
引 言 CAN总线以其开发维护成本低、总线利用率高、传输距离远(最远可达10 km)、传输速率高(最高可达1 Mbps)使用户能组建稳定、高效的现场总线网络。CAN总线已被广泛应用到各个自动化控制系统中,例如汽车电子、自动控制、智能大厦、电力系统、安防监控等领域。随着CAN总线网络区域的扩大,2个节点之间的直接数据传输将难以满足远距离通信要求。CAN中继器是延长CAN总线通信距离的中转站,其通信效率和通信可靠性直接影响CAN总线的通信能力。传统的基于单MCU的CAN中继器难以满足大量数据的中转要求,本文基于双MCU设计高性能的CAN总线中继器。 1 系统总体设计 CY7C136是2 KB高速CMOS静态RAM。同一片RAM
[单片机]
基于STM32F105微控制器的双CAN冗余设计方案
控制器局域网( Contro llerA reaN etwo rk, CAN)是一种多主方式的串行通讯总线。CAN 总线具有较高的位速率, 很强的抗电磁干扰性, 完善的错误检测机制, 在汽车、制造业以及航空工业领域中得到广泛应用 。由于船舶机舱环境极为恶劣, 且船舶航行过程中维修条件不如陆上, 对CAN 通信的可靠性要求很高, 采取双CAN 冗余总线提高通信可靠性。本文提出一种基于STM32F105微控制器的双CAN 冗余设计方案。 1 硬件平台组成 STM32F105是STM icroe lectron ics公司推出的一款基于ARM Co rtex- M3内核的32位微控制器, 其内核是专门设计于满足高性能
[单片机]
基于CAN总线和双传感器仿人机器人运动控制系统研究
一、引言 机器人研究是自动化领域最复杂、最具挑战性的课题,它集机械、电子、计算机、材料、传感器、控制技术等多门学科于一体,是多学科高技术成果的集中体现。而仿人步行机器人技术的研究更是处于机器人课题研究的前沿,它在一定程度上代表了一个国家的高科技发展水平。运动控制系统是机器人控制技术的核心,也是机器人研究领域的关键技术之一,在机器人控制中具有举足轻重的地位,因此,各研究机构都把对机器人运动控制系统的研究作为首要任务。
动作协调、具有一定智能、能实现无线实时行走已经成为当今机器人发展的主题。随着以电子计算机和数字电子技术为代表的现代高技术的不断发展,特别是以DSP为代表的高速数字信号处理器和大规模可编程逻辑
[嵌入式]
DS80C390双CAN总线监控系统的设计及实现
1 引言 CAN总线的全称是ControllerAreaNetworkBus,简称控制器局部网总线,它是现场总线的一种,是一种有效支持分布式控制或实时控制的串行通信网络。CAN网络的拓扑结构采用两级总线式结构,两级总线之间采用转发器进行连接,这种结构比环型结构信息吞吐率低,并且无源抽头连接,通信介质用双绞线,系统可靠性高。经过二十年的发展,CAN总线凭借其卓越的特性、极高的可靠性和独特的设计,越来越受到工业界的重视,并已公认为最有前途的现场总线之一。CAN总线具有高可靠性、实时性和灵活性,它的特点如下:(1)方便地构成分布式监控系统,可以多主方式工作,而不分主从,通信方式灵活。(2)通信距离最远可达10km,通信速率最高
[工业控制]