西门子S7-200 SMART与超声波流量计MODBUS通讯

发布者:fengting最新更新时间:2024-08-01 来源: elecfans关键字:西门子  S7-200  SMART  超声波流量计  MODBUS通讯 手机看文章 扫描二维码
随时随地手机看文章

S7-200 Smart作为西门子替代S7-200的新控制器,其优点是本地具备了串行通讯接口和以太网接口,可以实现常规仪表的MODBUS通讯,也可以对上位机进行以太网通讯或者连接profinet IO设备。


对于水处理的超声波流量计,一般我们采用通讯的方式获取数据,一则保障数据的一致性,二则是便于采集累计流量。


本次介绍与超声波流量计通讯的程序设计。

1、流量计

8ad78402-1fda-11ee-962d-dac502259ad0.png?imageView2/2/w/1000

8b1668d4-1fda-11ee-962d-dac502259ad0.png?imageView2/2/w/1000

8b253832-1fda-11ee-962d-dac502259ad0.png?imageView2/2/w/1000

设置地址,串行口参数,选择协议等。

2、PLC程序设计

(1)调用库文件(本次采用的SB CM01扩展卡)

8b41748e-1fda-11ee-962d-dac502259ad0.png?imageView2/2/w/1000

(2)通讯控制设置

8b592a20-1fda-11ee-962d-dac502259ad0.png?imageView2/2/w/1000

波特率9600,无校验,端口1,。

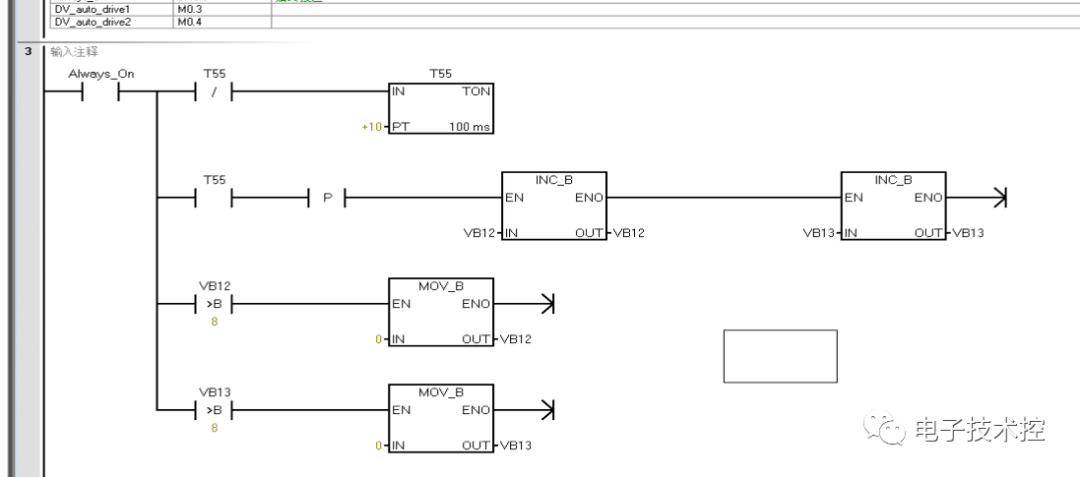
(3)轮询计数设计

8b726288-1fda-11ee-962d-dac502259ad0.png?imageView2/2/w/1000

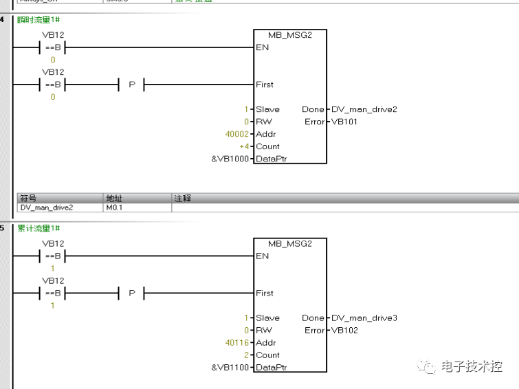
(4)读数据程序

8b91b0d4-1fda-11ee-962d-dac502259ad0.png?imageView2/2/w/1000

瞬时流量的地址是40002,正向累计流量地址是40116,分别存放在VB1000开始的地址和VB1100开始的地址内。

8bb13a08-1fda-11ee-962d-dac502259ad0.png?imageView2/2/w/1000

8bd22d62-1fda-11ee-962d-dac502259ad0.png?imageView2/2/w/1000

(5)累计流量数据高低位转换

8be5329a-1fda-11ee-962d-dac502259ad0.png?imageView2/2/w/1000

(6)数据传输

8bf632de-1fda-11ee-962d-dac502259ad0.png?imageView2/2/w/1000

3、测试数据

8c07a97e-1fda-11ee-962d-dac502259ad0.png?imageView2/2/w/1000

8c27b926-1fda-11ee-962d-dac502259ad0.png?imageView2/2/w/1000


关键字:西门子  S7-200  SMART  超声波流量计  MODBUS通讯 引用地址:西门子S7-200 SMART与超声波流量计MODBUS通讯

上一篇:单相接触器接线图和电路图
下一篇:有刷直流电机驱动电路及其优缺点

推荐阅读最新更新时间:2026-03-25 05:40

西门子S7-200 SMART如何编写中断程序?
中断就是中止当前正在运行的程序,去执行为立刻响应的信号而编写的中断服务程序,执行完毕后再返回原来中止的程序并继续执行。西门子S7-200 SMART CPU最多支持38个中断事件,其中8个为预留。为了便于识别,系统给每一个中断事件都分配了一个编号,又称中断事件号。 S7-200 SMART的中断 所有中断事件可以分为三大类:通信中断、I/O中断、定时中断。通信中断为CPU的串行通信端口可以由用户进行控制,称为自由端口模式,在该模式下接收信息完成、发送信息完成、接收一个字符均可以产生中断事件,利用接收和发送中断可以简化程序对通信的控制。I/O中断包括:上升沿中断、下降沿中断、高速计时器中断。CPU可以为输入点I0.0至I0.3以
[嵌入式]
<font color='red'>西门子</font><font color='red'>S7-200</font> <font color='red'>SMART</font>如何编写中断程序?
远程透传网关功能-实现远程上下载西门子S7-200 smart PLC程序
准备工作 一台可联网操作的电脑 一台带网口的远程透传网关及博达远程透传配置工具(网关以V900单网口为例) 网线一条,用于实现网络连接 一台西门子S7-200 SMART PLC及其编程软件 一张4G卡或WIFI天线实现通讯(使用4G联网则插入4G SIM卡,WIFI联网则将WIFI天线插入USB口 第一步 联网方式配置步骤 1.将网关通电,用网线将网关和电脑进行连接 2.打开控制面板选择与网关相连接的以太网口,在弹框的属性中选择Internet协议版本4(TCP/IPY41),再进入属性里按照图中IP输入静态IP进行配置 注:初次配置静态IP时才可按图中输入 控制面板-配置静态IP 3.在浏览器输入
[嵌入式]
远程透传网关功能-实现远程上下载<font color='red'>西门子</font><font color='red'>S7-200</font> <font color='red'>smart</font> PLC程序
西门子S7-200 SMART的通信端口解析
每个S7-200 SMART CPU都提供一个以太网端口和一个RS485端口(端口0),标准型CPU额外支持SB CM01信号板(端口1),信号板可通过STEP 7-Micro/WIN SMART软件组态为RS232通信端口或RS485通信端口。 CPU 通信端口引脚分配 1、S7-200 SMART CPU 集成的 RS485 通信端口(端口0)是与 RS485 兼容的9针 D 型连接器。CPU 集成的 RS485 通信端口的引脚分配如表1. S7-200 SMART CPU 集成 RS485 端口的引脚分配表所示。 表1. S7-200 SMART CPU 集成 RS485 端口的引脚分配 2、标准型 CPU 额外
[嵌入式]
<font color='red'>西门子</font><font color='red'>S7-200</font> <font color='red'>SMART</font>的通信端口解析
西门子S7-200 Smart PLC加密设置全面指南
随着工业自动化技术的不断发展,PLC(可编程逻辑控制器)在工业生产中的应用越来越广泛。西门子S7-200 Smart PLC作为一款功能强大、易于使用的控制器,受到了广大用户的青睐。然而,在实际应用中,如何保护PLC程序的安全性,防止未经授权的访问和修改,成为了用户们普遍关注的问题。本文将详细介绍西门子S7-200 Smart PLC的加密设置方法,帮助用户更好地保护PLC程序的安全。 首先,我们需要打开西门子S7-200 Smart PLC的编程软件,并找到系统块设置。在系统块窗口中,有一个名为“安全”的选项,点击后会看到密码设置的相关内容。这里,我们可以根据实际需求选择不同的密码权限,从而控制对CPU的访问和修改。 默
[嵌入式]
<font color='red'>西门子</font><font color='red'>S7-200</font> <font color='red'>Smart</font> PLC加密设置全面指南
西门子S7-200 SMART/828d PLC数据采集、远程调试
随着工业的发展,PLC联网进行远程监控、远程运维的需求越来越多,西门子PLC作为一种高性能的控制装置,具有稳定可靠、功能齐全、应用灵活方便、操作维护方便的优点,在工业自动化控制系统市场应用相当广泛。 那要实现西门子S7-200 SMART/828d等型号PLC的数据采集、远程调试呢? 通过物通博联工业网关,无需编程开发,即插即用实现西门子S7-200 SMART/828d等型号PLC的的远程监控,远程调试、西门子PLC程序上下载程序,云组态等。 通过物通博联工业网关通过串口(RS232/RS485)或网口与西门子PLC接口互联,通过5G/4G、有线、WiFi等方式上网,随时随地对PLC程序远程进行下载、维护和监控、云
[嵌入式]
<font color='red'>西门子</font><font color='red'>S7-200</font> <font color='red'>SMART</font>/828d PLC数据采集、远程调试
西门子S7-200 SMART通信端口连接技术分析
每个S7-200 SMART CPU都提供一个以太网端口和一个RS485端口(端口0),标准型CPU额外支持SB CM01信号板(端口1),信号板可通过STEP 7-Micro/WIN SMART软件组态为RS232通信端口或RS485通信端口。 CPU 通信端口引脚分配 1.S7-200 SMART CPU 集成的 RS485 通信端口(端口0)是与 RS485 兼容的9针 D 型连接器。CPU 集成的 RS485 通信端口的引脚分配如表1. S7-200 SMART CPU 集成 RS485 端口的引脚分配表所示。 表1. S7-200 SMART CPU 集成 RS485 端口的引脚分配 2.标准型 CPU 额外支持
[嵌入式]
<font color='red'>西门子</font><font color='red'>S7-200</font> <font color='red'>SMART</font>通信端口连接技术分析
西门子S7-200 SMART PLC位逻辑指令总述
基本指令是PLC最常用的指令,主要包括位逻辑指令、定时器指令和计数器指令 总述:位逻辑指令 在STEP 7-Micro/WIN SMART 软件的项目指令树区域,展开“位逻辑”指令包,可以查看所有的位逻辑指令,如图4-1所示。位逻辑指令有16条,可大致分为触点指令、线圈指令、立即指令、RS触发器指令和空操作指令。 图4-1 位逻辑指令 一、 触点指令 触点指令可分为普通触点指令和边沿检测触点指令。 1.普通触点指令 普通触点指令说明如表4-1所示。 表4-1 普通触点指令说明 2.边沿检测触点指令 边沿检测触点指令说明如表4-2所示。 表4-2 边沿检测触点指令说明 二、线圈指令 1.指令说明 线圈指令说明如表4-3所
[嵌入式]
<font color='red'>西门子</font><font color='red'>S7-200</font> <font color='red'>SMART</font> PLC位逻辑指令总述
西门子S7-200 SMART PLC定时器指令介绍
定时器是一种按时间动作的继电器,相当于继电器控制系统中的时间继电器。一个定时器可有很多个常开触点和常闭触点,其定时单位有1ms、10ms、100ms三种。根据工作方式不同,定时器可分为三种: 通电延时型定时器(TON) 断电延时型定时器(TOF) 记忆型通电延时定时器(TONR) 三种定时器的梯形图符号如图4-4所示,其有关规格见表4-8。TON、TOF是共享型定时器,当将某一编号的定时器用作TON时就不能再将它用作TOF,如将T32用作TON定时器后,就不能将T32用作TOF定时器。 图4-4 三种定时器的梯形图符号 表4-8 三种定时器的有关规格 通电延时型定时器(TON) 通电延时型定时器(TON)的特点是:当T
[嵌入式]
<font color='red'>西门子</font><font color='red'>S7-200</font> <font color='red'>SMART</font> PLC定时器指令介绍
小广播
最新嵌入式文章
何立民专栏 单片机及嵌入式宝典

北京航空航天大学教授,20余年来致力于单片机与嵌入式系统推广工作。

厂商技术中心

 
EEWorld订阅号

 
EEWorld服务号

 
汽车开发圈

 
机器人开发圈

电子工程世界版权所有 京ICP证060456号 京ICP备10001474号-1 电信业务审批[2006]字第258号函 京公网安备 11010802033920号 Copyright © 2005-2026 EEWORLD.com.cn, Inc. All rights reserved