
电机控制器,作为电动汽车的核心部件之一,是汽车动力性能的决定性因素。它从整车控制器获得整车的需求,从动力电池包获得电能,经过自身逆变器的调制,获得控制电机需要的电流和电压,提供给电动机,使得电机的转速和转矩满足整车的要求

电机控制器是连接电机与电池的神经中枢,用来调校整车各项性能,足够智能的电控不仅能保障车辆的基本安全及精准操控,还能让电池和电机发挥出充足的实力

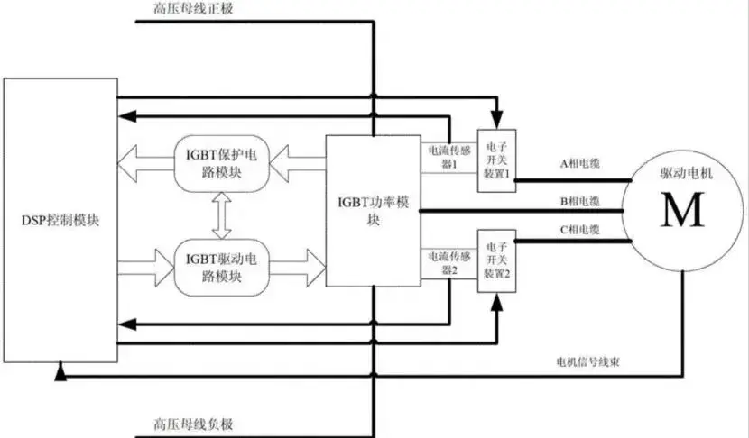
一、组成
电机控制器分为低压、高压两部分,低压部分包括输入/输出接口电路、控制主板、运算器、存储器、传感器等;高压部分包括IGBT模块、驱动主板、超级电容、放电电阻、直流高压插接器、UVW插接器等。

电机控制器壳体内有水道,壳体外有进、出水管接头。散热器下方的出水管连接水泵,水泵将冷却液送入电机控制器,冷却IGBT元件,然后流入电机,再流回散热器上方的回水管。

上层元器件

下层元器件
二、各元器件的作用
(1)输入/输出接口电路,负责外部输入信号与控制主板转换连接,负责控制主板输出信号与外部转换连接。
(2)控制主板,与VCU通信,对旋变传感器供电,对旋变信号分析,控制IGBT,监测高压直流母线电流,监测IGBT模块温度,监测高压插头连接情况。
(3)驱动主板,接受控制主板指令,控制每只IGBT开通或断开。
(4)IGBT(绝缘栅双极晶体管),将直流电转换成三相交流电并且变频,控制电机转速和转动方向,车辆减速时回收能量,将三相交流电转换成高压直流电,对动力电池充电。
(5)超级电容,超级电容与高压直流母线并联,作用是在电机启动时保持电压稳定。

三、原理
通过逆变桥调制输出正弦波来驱动电机,多合一的控制器包括配电回路。为集成控制器各部分提供配电,如TM(电力变压器)接触器、熔断器、电空调回路供电、电除霜回路供电等。

IGBT驱动回路:接收控制信号,驱动IGBT并反馈状态,提供电压隔离以及保护。
辅助电源:为控制电路提供电源,为驱动电路提供隔离电源。
DSP电路:接收整车控制指令,并提供反馈信息,检测电机系统传感器信息,根据指令传输电机控制信号。
结构与散热系统:为电机控制器提供散热,提供控制器安装支持,提供控制器安全防护。

四、功能
(1)控制电机正反转,电机正转车辆前进,电机反转车辆倒车。
(2)控制速度,按照驾驶员指令执行加速、匀速、减速等。
(3)控制爬行,挂D挡或R挡,抬开制动踏板,不踩加速踏板,车辆缓缓行驶。
(4)能量回收,也称动能回馈,此时电动机转变为发电机。
(5)通信功能,通过CAN总线与其他控制单元和网关通信。
(6)故障诊断,当自诊断异常时存储故障码,同时发送给VCU。
(7)保护功能,保护电机控制器、驱动电机、动力电池不超过工作温度极限。
(8)驾驶保障,在车辆行驶过程中可以根据客户的需求增加防抖功能,保证行车的舒适性。
上一篇:车规级控制芯片概述及供应商10强
下一篇:乘联会:8月新能源车国内零售渗透率53.9%
推荐阅读最新更新时间:2026-03-21 14:57
- 边缘计算主机盒选购指南:五大核心指标解析
- Arm AGI CPU 更多细节:台积电 3nm 制程、Neoverse V3 微架构
- Arm AGI CPU 重磅发布:构筑代理式 AI 云时代的芯片基石
- Arm 拓展其计算平台矩阵,首次跨足芯片产品
- 阿里达摩院发布RISC-V CPU玄铁C950,首次原生支持千亿参数大模型
- 边缘 AI 加速的 Arm® Cortex® ‑M0+ MCU 如何为电子产品注入更强智能
- 阿里达摩院发布玄铁C950,打破全球RISC-V CPU性能纪录
- VPU中的“六边形战士”:安谋科技Arm China发布“玲珑”V560/V760 VPU IP
- 利用锚定可信平台模块(TPM)的FPGA构建人形机器人安全
- Er3105Di 500Ma宽输入电压同步降压稳压器内部默认参数选择典型应用示意图
- 使用 LTC2377CMS-16、16 位、500ksps、低功耗 SAR ADC 的典型应用
- L7806C负输出电压电路的典型应用
- LT3959 的典型应用 - 具有 6A、40V 开关的宽输入电压范围升压/SEPIC/反相转换器
- LPS33W适配器板,标准DIL24插座
- 使用 Analog Devices 的 LT3470AIDDB 的参考设计
- MC33364通用输入电池充电器典型应用电路
- AM2G-2405SH30Z 5V 2W DC/DC 转换器的典型应用
- 用于电池测试解决方案的 ADP1972 降压或升压、PWM 控制器的典型应用
- LT1121IS8-3.3 5V 低压差稳压器的典型应用电路,用于具有关断的电池供电电源

RC522射频卡
STC8H全系列单片机应用手册
Follow me第三季第4期任务
现代雷达系统的信号设计
BFR340T






京公网安备 11010802033920号