关于PLC的模拟量万能公式

发布者:HappyExplorer最新更新时间:2024-03-26 来源: elecfans关键字:PLC  模拟量 手机看文章 扫描二维码
随时随地手机看文章

一、LAD方法实现

1)计算公式说明

0b7901c0-5a01-11ee-939d-92fbcf53809c.jpg?imageView2/2/w/1000

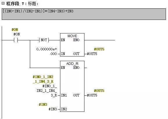
[(IN0-IN1)/(IN2-IN1)]*(IN4-IN3)+IN3

IN0:模拟量输入信号,数据类型为整数

IN1:模拟量信号下限,数据类型为整数

IN2:模拟量信号上限,数据类型为整数

IN3:工程量数值下限,数据类型为实数

IN4:工程量数值上限,数据类型为实数

2)程序编写说明

0b8725e8-5a01-11ee-939d-92fbcf53809c.jpg?imageView2/2/w/1000

0b93af20-5a01-11ee-939d-92fbcf53809c.jpg?imageView2/2/w/1000

0ba5d56a-5a01-11ee-939d-92fbcf53809c.jpg?imageView2/2/w/1000

0bb257fe-5a01-11ee-939d-92fbcf53809c.jpg?imageView2/2/w/1000

0bcb9b60-5a01-11ee-939d-92fbcf53809c.jpg?imageView2/2/w/1000

0be13f1a-5a01-11ee-939d-92fbcf53809c.jpg?imageView2/2/w/1000

0bfb3d52-5a01-11ee-939d-92fbcf53809c.jpg?imageView2/2/w/1000

0c0ed0ce-5a01-11ee-939d-92fbcf53809c.jpg?imageView2/2/w/1000

0c21b86a-5a01-11ee-939d-92fbcf53809c.jpg?imageView2/2/w/1000

二、 SCL方法实现

1)计算公式说明

0c395a56-5a01-11ee-939d-92fbcf53809c.jpg?imageView2/2/w/1000

三、程序编写说明

0c5637c0-5a01-11ee-939d-92fbcf53809c.jpg?imageView2/2/w/1000


关键字:PLC  模拟量 引用地址:关于PLC的模拟量万能公式

上一篇:PLC控制工位呼叫单元实训项目
下一篇:PLC中断功能详解

推荐阅读最新更新时间:2026-03-21 21:13

如何解决变频器对PLC模拟量干扰?
下面是一个变频器对PLC模拟量干扰的例子以及用信号隔离模块克服此类干扰的解决办法。 一、举例1 现象说明 西门子PLC中AO点发出一路4-20mA电流控制信号,输出至西门子变频器,无法控制变频器启动。 故障查找 1、疑似模拟量输出板卡问题,用万用表测量4-20mA输出信号,信号是正常的! 2、开始怀疑是变频器控制信号输入端有了问题,换了一台同型号变频器,问题仍然如此。 3、用一台手持式信号发射器做4-20mA输出信号源,输出标准电流信号至变频器,这下变频器启动了,因而我们排除了模拟量输出板卡和变频器的故障。 4、由此推测是变频器的干扰信号传导至模拟量通道所致。 5、为了验证,在PLC模拟量4-20mA输出通道中加装了一台信号
[嵌入式]
如何解决变频器对<font color='red'>PLC</font><font color='red'>模拟量</font>干扰?
变频器对PLC模拟量干扰的解决办法
下面是一个变频器对PLC模拟量干扰的例子以及用信号隔离模块克服此类干扰的解决办法。 一、举例1 01 现象说明 西门子PLC中AO点发出一路4-20mA电流控制信号,输出至西门子变频器,无法控制变频器启动。 02 故障查找 1、疑似模拟量输出板卡问题,用万用表测量4-20mA输出信号,信号是正常的! 2、开始怀疑是变频器控制信号输入端有了问题,换了一台同型号变频器,问题仍然如此。 3、用一台手持式信号发射器做4-20mA输出信号源,输出标准电流信号至变频器,这下变频器启动了,因而我们排除了模拟量输出板卡和变频器的故障。 4、由此推测是变频器的干扰信号传导至模拟量通道所致。 5、为了验证,在PLC模拟量4-20mA输出通道中
[嵌入式]
变频器对<font color='red'>PLC</font><font color='red'>模拟量</font>干扰的解决办法
西门子PLC模拟量输入模块时接收到变动很大的不稳定的值?
可能的原因如下: 1.可能模拟量输入模块和现场传感器分别使用了自供电或隔离的电源,而两个电源没有彼此连接,即模拟量输入模块的电源和现场传感器的信号地没有连接;这将会产生一个很高的上下振动的共模电压,影响模拟量输入值。 2.另一个原因可能是模拟量输入模块接线太长或绝缘不好受到电磁干扰。 可以用如下方法解决: 1.连接现场传感器的负端与模块上的公共M端以补偿此波动。(但要注意,确保这是两个电源系统之间的唯一联系。) 背景是: 模拟量输入模块内部是非隔离的; 共模电压必须小于12V且大于-12V; 对于60Hz干扰信号的共模抑制比为40dB。 2.使用模拟量输入滤波。 点击“设备视图”,选择需要设置模拟量输入滤波的模块;如图 1 所示:
[嵌入式]
西门子<font color='red'>PLC</font><font color='red'>模拟量</font>输入模块时接收到变动很大的不稳定的值?
10种plc模拟量输入滤波方法有哪些
1 限幅滤波法/程序判断滤波法 A、方法: 根据经验判断,确定两次采样允许的最大偏差值(设为A) 每次检测到新值时判断: 如果本次值与上次值之差 =A,则本次值有效 如果本次值与上次值之差 A,则本次值无效,放弃本次值,用上次值代替本次值 B、优点: 能有效克服因偶然因素引起的脉冲干扰 C、缺点 无法抑制那种周期性的干扰 平滑度差 2 中位值滤波法 A、方法: 连续采样N次(N取奇数) 把N次采样值按大小排列 取中间值为本次有效值 B、优点: 能有效克服因偶然因素引起的波动干扰 对温度、液位的变化缓慢的被测参数有良好的滤波效果 C、缺点: 对流量、速度等快速变化的参数不宜 3 算术平均滤波法 A、方法: 连续取N个采样值进行算术平
[嵌入式]
关于西门子S7-300PLC模拟量方面实例要点分析
今天给大伙分享的是关于西门子S7-300PLC模拟量方面的实例,包含了以下几个方面的要点: 1、对变送器进行取值,并进行控制 2、对模数功能块 FC105 进行调用 3、对 AI 模块进行设置 4、对 AI 量程块进行选择 这个实例, 调试的是一个流量调节回路中, 流量变送器输出 2-2-MA DC信号到 SM331 模拟输入模块,模块将该信号转换成浮点数,然后在程序中调用FC105将该值转换成工程量,我们就可以监视实际工程中的流量值了。 模拟量 AI 采用 SM311 模块是 8x12Bit(8 通道 12 位)对应货号是 6ES7 331-7KF02-OABO,在模数转化上利用传感器或变送器的, 电压或电流取出的值,
[嵌入式]
关于西门子S7-300<font color='red'>PLC</font><font color='red'>模拟量</font>方面实例要点分析
PLC模拟量信号的转换公式
模拟量信号是自动化过程控制系统中最基本的过程信号(压力、温度、流量等)输入形式。系统中的过程信号通过变送器,将这些检测信号转换为统一的电压、电流信号,并将这些信号实时的传送至控制器(PLC)。 PLC通过计算转换,将这些模拟量信号转换为内部的数值信号。从而实现系统的监控及控制。从现场的物理信号到PLC内部处理的数值信号,有以下几个步骤: 从以上PLC模拟量的信号输入流程可以看到,在自动化过程控制系统中,模拟量信号的输入是非常复杂的。但是,在现目前的工业现场,对模拟量信号的处理已基本都采用电流信号方式进行传输,相比于电压信号方式,电流信号抗干扰能力更强,传输距离更远,信号稳定。 这里就PLC对模拟量信号的转换过程进行一个
[嵌入式]
<font color='red'>PLC</font>中<font color='red'>模拟量</font>信号的转换<font color='red'>公式</font>
PLC模拟量采集在工业自动化控制中的应用
在复杂的工业现场中,往往需要对温度、电压、电流、压力等等模拟量进行数据采集,可以借助PLC进行控制采集,但目前市场各种PLC模拟量采集模块十分多,不同的厂家不同的PLC都有自己独特的模拟量采集模块,而且通常都是不能通用的。同时一台台PLC的嵌入组装所花费的时间和成本会比较高。 因此想要进行模拟量采集时,购买采集模块嵌入PLC并不理想,不如考虑工业智能网关,为用户提供协议解析、数据采集、边缘计算等等功能,同时简单部署、外接设备、无线组网等等特点,使其可以快速接入已有的工业系统中,适应领域广泛,性价比较高。 工业生产过程中会产生很多连续变化的量就是模拟量,如温度、流量、速度等等,同时也有数字量,如0和1开关量,实际对应的实际与
[嵌入式]
PLC模拟量的计算
1、 -10—10V。-10V—10V的电压时,在6000分辨率时被转换为F448—0BB8Hex(-3000—3000);12000分辨率时被转换为E890—1770Hex(-6000—6000)。 2、 0—10V。0—10V的电压时,在12000分辨率时被转换为0—1770Hex(0—6000);12000分辨率时被转换为0—2EE0Hex(0—12000)。 3、 0—20mA。0—20mA的电流时,在6000分辨率时被转换为0—1770Hex(0—6000);12000分辨率时被转换为0—2EE0Hex(0—12000)。 4、 4—20mA。4—20mA的电流时,在6000分辨率时被转换为0—1770Hex(0—600
[嵌入式]
小广播
最新嵌入式文章
何立民专栏 单片机及嵌入式宝典

北京航空航天大学教授,20余年来致力于单片机与嵌入式系统推广工作。

厂商技术中心

 
EEWorld订阅号

 
EEWorld服务号

 
汽车开发圈

 
机器人开发圈

电子工程世界版权所有 京ICP证060456号 京ICP备10001474号-1 电信业务审批[2006]字第258号函 京公网安备 11010802033920号 Copyright © 2005-2026 EEWORLD.com.cn, Inc. All rights reserved