概述
S3C2440A中的中断控制器接受来自60个中断源的请求。提供这些中断源的可以是内部外设,如DMA控制器、UART、IIC等等。在这些中断源中,UARTn、AC97和EINTn中断对于中断控制器而言是“或”关系(在这几个源中还可以有中断分支)。
当从内部外设和外部中断请求引脚收到多个中断请求时,中断控制器在仲裁步骤后请求ARM920T内核的FIQ或IRQ。
总流程图如下:

程序状态寄存器(PSR)的 F 位和 I 位
如果 ARM920T CPU 中的 PSR 的 F 位被置位为 1,CPU 不会接受来自中断控制器的快中断请求(FIQ)。同
样的如果 PSR 的 I 位被置位为 1,CPU 不会接受来自中断控制器的中断请求(IRQ)。因此,中断控制器可以通过
清除 PSR 的 F 位和 I 位为 0 并且设置 INTMSK 的相应位为 0 来接收中断。
中断模式
ARM920T 有两种中断模式的类型:FIQ 或 IRQ(可以通过 中断模式 INTMOD 寄存器 设置成FIQ或IRQ)。所有中断源在中断请求时决定使用哪种类型。
中断挂起寄存器
S3C2440A 有两个中断挂起寄存器:源挂起寄存器(SRCPND)和中断挂起寄存器(INTPND)。这些挂起寄
存器表明一个中断请求是否为挂起。当中断源请求中断服务,SRCPND 寄存器的相应位被置位为 1,并且同时在仲
裁步骤后 INTPND 寄存器仅有 1 位自动置位为 1。如果屏蔽了中断,则 SRCPND 寄存器的相应位被置位为 1。这
并不会引起 INTPND 寄存器的位的改变。当 INTPND 寄存器的挂起位为置位,每当 I 标志或 F 标志被清除为 0 中
断服务程序将开始。SRCPND 和 INTPND 寄存器可以被读取和写入,因此服务程序必须首先通过写 1 到 SRCPND
寄存器的相应位来清除挂起状态并且通过相同方法来清除 INTPND 寄存器中挂起状态。
中断屏蔽寄存器
此寄存器表明如果中断相应的屏蔽位被置位为 1 则禁止该中断。如果某个 INTMSK 的中断屏蔽位为 0,将正常
服务中断。如果 INTMSK 的中断屏蔽位为 1 并且产生了中断,将置位源挂起位。
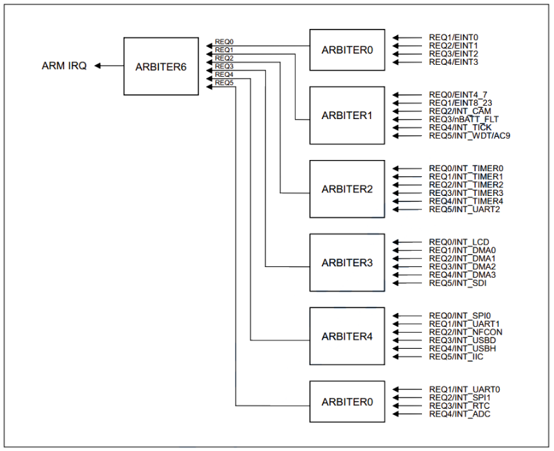
中断控制器支持 60 个中断源,如下图所示:

这里,外部中断 4 至 7是共用一个源、UART2 中断的(ERR、RXD 和 TXD)是共用一个源....我觉得这样的作用就是为了每项功能 (例如挂起、屏蔽)可以用一个寄存器来管理。
中断次级源,如下图:

我想大家看到这个图后就应该明白了为什么要有 次级源挂起(SUBSRCPND)寄存器 和 中断次级屏蔽(INTSUBMSK)寄存器 了吧。
当一个源中还有子源的话,就会走第一张图的上支路,反而走下支路。假如我们在 INTSUBMSK 中屏蔽了 INT_TC 这个中断,和它共处一个源的 INT_ADC_S 中断还是可以进来,但是如果屏蔽了 INT_ADC 这个中断源,它们两个就都会被屏蔽掉。
中断优先级
每个仲裁器可以处理基于 1 位仲裁器模式控制(ARB_MODE)和选择控制信号(ARB_SEL)的 2 位的 6 个中断请求,如下:
仲裁器的 REQ0 的优先级总是最高并且 REQ5 的优先级总是最低通过改变 ARB_SEL 位,可以轮换 REQ1 到 REQ4 的顺序(当 ARB_MODE 为 1 时)。|
---|---
– 如果 ARB_SEL 位为 00b,优先级顺序为 REQ0、REQ1、REQ2、REQ3、REQ4 和 REQ5。 |
– 如果 ARB_SEL 位为 01b,优先级顺序为 REQ0、REQ2、REQ3、REQ4、REQ1 和 REQ5。 |
– 如果 ARB_SEL 位为 10b,优先级顺序为 REQ0、REQ3、REQ4、REQ1、REQ2 和 REQ5。 |
– 如果 ARB_SEL 位为 11b,优先级顺序为 REQ0、REQ4、REQ1、REQ2、REQ3 和 REQ5。 |
中断优先级发生模块:

最后介绍一下中断偏移(INTOFFSET)寄存器
中断偏移寄存器中的值表明了是哪个 IRQ 模式的中断请求在 INTPND 寄存器中。此位可以通过清楚 SRCPND
和 INTPND 自动清除
大概意思就是你可以把这个寄存器当成中断请求后的标志位,通过察看偏移值就可以知道当前是哪个中断源发生请求。

上一篇:GNU μC/OS-II 在 S3C2440 上中断的实现
下一篇:SPI在linux3.14.78 FS_S5PC100(Cortex A8)和S3C2440上驱动移植(deep dive)
推荐阅读最新更新时间:2026-03-20 20:44
- ADR435B 5 Vout 超低噪声 XFET 电压基准的典型应用,具有灌电流和拉电流能力
- 使用 Analog Devices 的 ADP8140 的参考设计
- NCP699SN30T1G 150mA、3 路输出电压 CMOS 低 Iq LDO 的典型应用,在 TSOP-5 中启用
- ZTL431过压/欠压保护电路典型应用
- 使用 Microchip Technology 的 DVR2802B3 的参考设计
- 开源的浮游生物监测分析设备PlanktoScope
- STK503,旨在评估 AT90USB AVR MCU 的入门套件,通过 AVR Studio 支持 JTAGICE mkII 和 AVRISP mkII
- 使用 BittWare 的 XCVU190 的参考设计
- 远程声控参考设计
- NCP4354AADAPGEVB,用于 NCP4354、65W 适配器关闭模式控制器的评估板

allegro标准库
American National Standard for VPX Baseline Standard
MAX32625 PICO 嵌入式程序
现代雷达系统的信号设计
BFR340T






京公网安备 11010802033920号