发光二极管驱动芯片按类型可分为:恒压式驱动芯片、恒流式驱动芯片以及脉冲式驱动芯片。其中恒压式驱动芯片一般就是我们常见的DC/DC升压芯片居多。这种方案的优点是芯片成本便宜没有复杂的外围电路。但只能恒定电压驱动LED就会造成驱动输出时电路电流的不可控。无法保证LED亮度的一致性。恒流式驱动芯片则解决了之前恒压式驱动的电流不可控问题。比较好的恒流芯片可以做到1%左右的恒流精度,而且有简易的外围控制接口可灵活设置所需输出的电流大小所以倍受欢迎。但是这类芯片价格比恒压芯片价格高许多且外围电路复杂。同时因为恒定输出电流所以整个芯片的在电池作为供电的时候放电会比较快。脉冲式驱动芯片是以高频率的脉冲发生器输出接口向LED灯供电。因为是脉冲信号频率很高所以人眼根本无法感觉出LED的频闪,所以这个方式即符合了视觉需要又在一方面有效节约了电能输出。而且这类型芯片的工作频率一般可由外部接口控制。但是该类型芯片震荡频率一般在100KHz~500KHz范围。所以驱动能力仅仅适合小功率应用。但是相信在不久的将来会提升到大功率LED驱动的场合。
在现代照明技术中,恒流LED驱动器扮演着至关重要的角色。这种驱动器的主要任务是确保LED灯在恒定电流下工作,从而保持光输出的稳定性和延长LED的使用寿命。恒流驱动器通过精确控制通过LED的电流,避免了因电压波动或温度变化而引发的光输出变化,使LED的亮度始终维持在一个恒定的水平。
LED(发光二极管)作为一种高效、节能的照明元件,已经在各种照明应用中取代了传统的白炽灯和荧光灯。然而,LED的驱动方式与传统的光源有所不同。LED是一种电流驱动型器件,其亮度与通过的电流成正比,而与电压的关系则不那么直接。因此,为了确保LED的稳定工作,需要一个能够精确控制电流的驱动器。
恒流LED驱动器通常由电源输入部分、控制电路和输出部分组成。电源输入部分负责将交流电转换为直流电,以供LED使用。控制电路则负责监测LED的电流,并根据需要调整电流的大小,以保持恒定的亮度。输出部分则负责将控制后的电流传递给LED,使其发出光。
恒流驱动器的一个重要特点是其工作效率高。由于LED本身的高效性,以及恒流驱动器对电流的精确控制,使得整个照明系统的能量利用效率大大提高。此外,恒流驱动器还具有过温保护、过流保护等功能,可以在LED出现过热或过流等异常情况时自动关闭电源,保护LED不受损坏。
在市场上,有许多不同类型的恒流LED驱动器可供选择。这些驱动器在性能、价格、尺寸等方面都有所不同,用户需要根据自己的实际需求来选择合适的驱动器。例如,对于需要高亮度照明的场所,可能需要选择功率较大的驱动器;而对于空间有限的场所,则可能需要选择体积较小的驱动器。
此外,随着科技的发展,恒流LED驱动器也在不断升级和改进。一些新型的驱动器具有更高的能效、更智能的控制功能以及更好的散热性能,使得LED照明系统的性能得到了进一步的提升。
除了在照明领域的应用外,恒流LED驱动器还在其他领域得到了广泛的应用。例如,在显示技术中,恒流驱动器被用于驱动OLED(有机发光二极管)等显示器件,确保显示的清晰度和稳定性。此外,在汽车电子、背光照明、信号指示等领域,恒流LED驱动器也发挥着重要的作用。
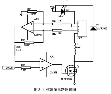
总的来说,恒流LED驱动器是现代照明技术中不可或缺的一部分。它通过精确控制LED的电流,保证了LED的稳定工作和长寿命,为各种照明应用提供了高效、节能的解决方案。随着科技的发展和应用领域的不断拓展,恒流LED驱动器将继续发挥重要作用,推动照明技术的进步和发展。本文设计的恒流源使半导体激光器工作在连续模式下,其驱动电源是最大输出40A大电流的稳流源,但输出电压却很低,可以在2-10V之间。我们使用最大功率效应管在设计中作为调整控制管,通过控制此场效应管的栅源电压U,即场效应管的开关来控制连接在漏极D上的负载电流I,并使其不变,从而达到恒流的目的。根据以上论述的设计思想,设计出了输出电压2-10V,输出电流可达40A的恒流源电路原理图,如图3-1所示。
在正常工作时,MOSFET管QI的控制电压V为正电压,此正向驱动电压V使MOSFET管饱和导通。流过半导体激光器的电流I指数规律递增。
其中,I为MOSFET管一直导通时,Vdd对L充电所能达到的最大电路;
V为外加的电流电源;
U为半导体激光器的阙值电压,
V为MOSFET管饱和导通时的漏电压降;
R为LD在阙值以上工作时的动态等效电阻R和r以及L串联的等效电阻值。

半导体激光电源恒流源电路图
驱动器中的保护部分设计
驱动电源的稳定与否直接影响到半导体激光器的工作效率和寿命,所以半导体激光驱动电源的保护是必要的。
(1)浪涌消除电路,浪涌是一种突发兴致瞬态电压或电流脉冲。半导体激光器的核心是PN结,当PN结能够承受的正向电流超出了它的允许最大电流值时,严重会即时烧毁,轻微也会使性能受到影响,致使无法正常使用;如果PN结承受的反向电压超过允许值,它会受到严重的损坏。
(2)软启动实现。在驱动器的电路的设计中,为了防止驱动器在上电冲击外,同时要确保激光器两端不能突然加上阶跃电流。由于上升沿很小的阶跃电流,会对半导体激光器产生不良的影响。因此在设计驱动器时,为了解决这一问题考虑增加软启动电路。
(3)过流过压检测电路,半导体激光器有正常工作电流和电压,如果工作电流/电压超过正常范围,激光器会损坏,激光器价格昂贵,因不正常使用造成的损坏,会造成严重的经济上的损失,因此必须办半导体激光器的工作电流/电压限制在设定范围内。
(4)恒流源各部分的软件设计,系统软件采用的模块化设计,包括:电流控制模块、保护模块、显示模块,键盘管理模块和结束模块等构成。
上一篇:Hailo以先进AI处理器推进边缘人工智能革命
下一篇:PWM控制有哪些控制方法?
- 热门资源推荐
- 热门放大器推荐
- 边缘计算主机盒选购指南:五大核心指标解析
- Arm AGI CPU 更多细节:台积电 3nm 制程、Neoverse V3 微架构
- Arm AGI CPU 重磅发布:构筑代理式 AI 云时代的芯片基石
- Arm 拓展其计算平台矩阵,首次跨足芯片产品
- 阿里达摩院发布RISC-V CPU玄铁C950,首次原生支持千亿参数大模型
- 边缘 AI 加速的 Arm® Cortex® ‑M0+ MCU 如何为电子产品注入更强智能
- 阿里达摩院发布玄铁C950,打破全球RISC-V CPU性能纪录
- VPU中的“六边形战士”:安谋科技Arm China发布“玲珑”V560/V760 VPU IP
- 利用锚定可信平台模块(TPM)的FPGA构建人形机器人安全
- REF196 精密微功率、低压差堆叠电压基准的典型应用电路
- LTC4367IMS8 用于滞后调节的过压电源控制器的典型应用
- CLRC663非接触式读写器IC的典型应用
- 使用 ON Semiconductor 的 CS-5621 的参考设计
- RSO-0515S 15V、67mA输出DC/DC转换器典型应用电路
- NCP51200 3 Amp VTT 终端稳压器 DDR1、DDR2、DDR3、LPDDR3、DDR4 的典型应用
- LR645大电流SMPS启动电路典型应用
- ADR420 可编程电流源的典型应用
- DC417B,使用 LT1806CS8 多尺寸单运算放大器原型的演示板
- DM300019,用于评估 dsPIC30F 和 dsPIC33F MCU 系列器件的 dsPICDEM 入门开发板

现代雷达系统的信号设计
ALD2701Z

BFR340T






京公网安备 11010802033920号