1.概述
时钟是单片机的脉搏,是单片机的驱动源,使用任何一个外设都必须打开相应的时钟。这样的好处是,如果不使用一个外设的时候,就把它的时钟关掉,从而可以降低系统的功耗,达到节能,实现低功耗的效果。每个时钟tick,系统都会处理一步数据,这样才能让工作不出现紊乱。
2.原理
首先,任何外设都需要时钟,51单片机,STM32,430等等,因为寄存器是由D触发器组成的,往触发器里面写东西,前提条件是有时钟输入。
51单片机不需要配置时钟,是因为一个时钟开了之后所有的功能都可以用了,而这个时钟是默认开启的,比如有一个水库,水库有很多个门,这些门默认是开启的,所以每个门都会出水,我们需要哪个门的水的时候可以直接用,但是也存在一个问题,其他没用到的门也在出水,即也在耗能。这里水库可以认为是能源,门可以认为是每个外设的使用状态,时钟可以认为是门的开关。
STM32之所以是低功耗,他将所有的门都默认设置为disable,在你需要用哪个门的时候,开哪个门就可以,也就是说用到什么外设,只要打开对应外设的时钟就可以,其他的没用到的可以还是disable,这样耗能就会减少。
在51单片机中一个时钟把所有的都包了,而stm32的时钟是有分工的,并且每类时钟的频率不一样,因为没必要所有的时钟都是最高频率,只要够用就行,好比一个门出来水流大小,我只要洗脸,但是出来的是和洪水一样涌出来的水,那就gg了,消耗能源也多,所以不同的时钟也会有频率差别,或者在配置的时候可以配置时钟分频。
拓展:为何要先配置时钟,再配置GPIO(功能模块)
所有寄存器都需要时钟才能配置,寄存器是由D触发器组成的,只有送来了时钟,触发器才能被改写值。
任何MCU的任何外设都需要有时钟,8051也是如此;STM32为了让用户更好地掌握功耗,对每个外设的时钟都设置了开关,让用户可以精确地控制,关闭不需要的设备,达到节省供电的目的。
51单片机不用配置IO时钟,只是因为默认使用同一个时钟,这样是方便,但是这样的话功耗就降低不了。例如,某个功能不需要,但是它还是一直运行。
stm32需要配置时钟,就可以把不需要那些功能的功耗去掉。当你想关闭某个IO的时候,关闭它相对应的时钟使能就是了,不过在51里面,在使用IO的时候是没有设置IO的时钟的,还有在STM32中,有外部和内部时钟之分。ARM的芯片都是这样,外设通常都是给了时钟后,才能设置它的寄存器(即才能使用这个外设)。STM32、LPC1XXX等等都是这样。这么做的目的是为了省电,使用了所谓时钟门控的技术。这也属于电路里同步电路的范畴:同步电路总是需要1个时钟。
3.详述STM32时钟
STM32时钟系统主要的目的就是给相对独立的外设模块提供时钟,也是为了降低整个芯片的耗能。
系统时钟,是处理器运行时间基准(每一条机器指令一个时钟周期)
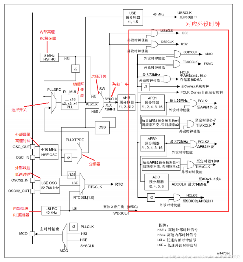
乍一看很吓人,但其实很好理解,我们看系统时钟SYSCLK 的左边 系统时钟有很多种选择,而左边的部分就是设置系统时钟使用那个时钟源,
系统时钟SYSCLK 的右边,则是系统时钟通过AHB预分频器,给相对应的外设设置相对应的时钟频率
从左到右可以简单理解为:
各个时钟源—>系统时钟来源的设置—>各个外设时钟的设置
a. 时钟源
在STM32中,可以用内部时钟,也可以用外部时钟,在要求进度高的应用场合最好用外部晶体震荡器,内部时钟存在一定的精度误差。
准确的来说有4个时钟源可以选分别是HSI、LSI、HSE、LSE(即内部高速,内部低速,外部高速,外部低速),高速时钟主要用于系统内核和总线上的外设时钟。低速时钟主要用于独立看门狗IWDG、实时时钟RTC。
①、HSI是高速内部时钟,RC振荡器,频率为8MHz,上电后默认的系统时时钟 SYSCLK = 8MHz,Flash编程时钟
①、HSE是高速外部时钟,可接石英/陶瓷谐振器,或者接外部时钟源,频率范围为4MHz~16MHz
③、LSI是低速内部时钟,RC振荡器,频率为40kHz,可用于独立看门狗IWDG、实时时钟RTC
④、LSE是低速外部时钟,接频率为32.768kHz的石英晶体
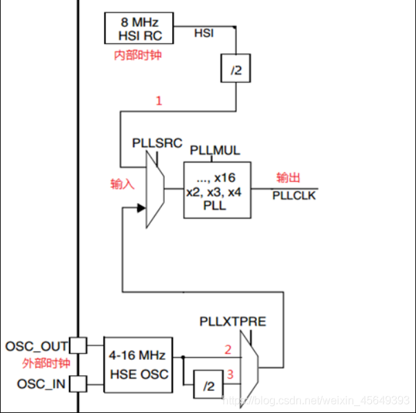
PLL为锁相环倍频输出,其时钟输入源可选择为HSI/2、HSE或者HSE/2。倍频可选择为2~16倍,但是其输出频率最大不得超过72MHz。 通过倍频之后作为系统时钟的时钟源
( 网上有很多人说是5个时钟源,这种说法有点问题,学习之后就会发现PLL并不是自己产生的时钟源,而是通过其他三个时钟源倍频得到的时钟)
举个例子:Keil编写程序是默认的时钟为72Mhz,其实是这么来的:外部晶振(HSE)提供的8MHz(与电路板上的晶振的相关)通过PLLXTPRE分频器后,进入PLLSRC选择开关,进而通过PLLMUL锁相环进行倍频(x9)后,为系统提供72Mhz的系统时钟(SYSCLK)。之后是AHB预分频器对时钟信号进行分频,然后为低速外设提供时钟。
或者内部RC振荡器(HSI) 为8MHz /2 为4MHz 进入PLLSRC选择开关,通过PLLMUL锁相环进行倍频(x18)后为72MHz
b.系统时钟
系统时钟SYSCLK可来源于三个时钟源:
①、HSI振荡器时钟
②、HSE振荡器时钟
③、PLL时钟
最大为72Mhz
c.PLL 锁相环倍频(输入和输出)
PLL的输入3种选择:
①、PLLi = HSI /2
①、PLLi = HSE /2
③、PLLi = HSE
PLL的输出有15种选择: PLLout = PLLi Xn (n = 2…16)
d. USB时钟
STM32中有一个全速功能的USB模块,其串行接口引擎需要一个频率为48MHz的时钟源。该时钟源只能从PLL输出端获取(唯一的),可以选择为1.5分频或者1分频,也就是,当需要使用USB模块时,PLL必须使能,并且时钟频率配置为48MHz或72MHz。
e.把时钟信号输出到外部
STM32可以选择一个时钟信号输出到MCO脚(PA8)上,可以选择为PLL输出的2分频、HSI、HSE、或者系统时钟。可以把时钟信号输出供外部使用。
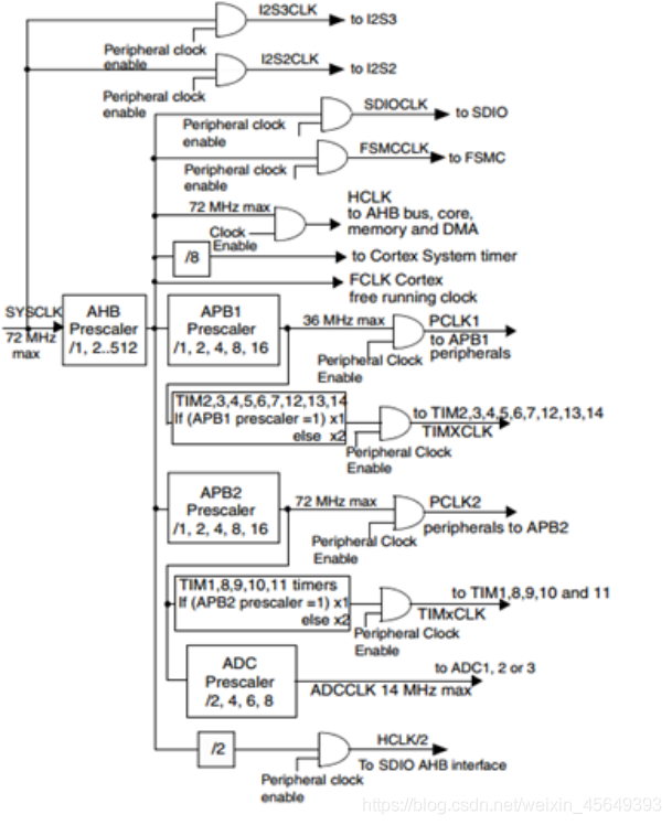
f.系统时钟通过AHB分频器给外设提供时钟(右边的部分) 重点!!!
从左到右可以简单理解为:
系统时钟—>AHB分频器—>各个外设分频倍频器 —> 外设时钟的设置
右边部分为:系统时钟SYSCLK通过AHB分频器分频后送给各模块使用,AHB分频器可选择1、2、4、8、16、64、128、256、512分频。其中AHB分频器输出的时钟送给5大模块使用:
①内核总线:送给AHB总线、内核、内存和DMA使用的HCLK时钟。
②Tick定时器:通过8分频后送给Cortex的系统定时器时钟。
③I2S总线:直接送给Cortex的空闲运行时钟FCLK。
④APB1外设:送给APB1分频器。APB1分频器可选择1、2、4、8、16分频,其输出一路供APB1外设使用(PCLK1,最大频率36MHz),另一路送给通用定时器使用。该倍频器可选择1或者2倍频,时钟输出供定时器2-7使用。
⑤APB2外设:送给APB2分频器。APB2分频器可选择1、2、4、8、16分频,其输出一路供APB2外设使用(PCLK2,最大频率72MHz),另一路送给高级定时器。该倍频器可选择1或者2倍频,时钟输出供定时器1和定时器8使用。
另外,APB2分频器还有一路输出供ADC分频器使用,分频后送给ADC模块使用。ADC分频器可选择为2、4、6、8分频。
需要注意的是,如果 APB 预分频器分频系数是 1,则定时器时钟频率 (TIMxCLK) 为 PCLKx。否则,定 时器时钟频率将为 APB 域的频率的两倍:TIMxCLK = 2xPCLKx。
APB1和APB2对应外设
F4系列:
APB2总线:高级定时器timer1, timer8、通用定时器timer9, timer10, timer11、UTART1,USART6
APB1总线:通用定时器timer2timer5、通用定时器timer12timer14、基本定时器timer6,timer7、UTART2~UTART5
F4系列的系统时钟频率最高能到168M
具体可以在 stm32f40x_rcc.h 中查看
或者通过 STM32参考手册搜索“系统架构”或者“系统结构”查看外设挂在哪个时钟下
g.RCC相关寄存器
Reset and clock control (RCC):
时钟配置,控制提供给各模块时钟信号的通断
以F1系列为例:
RCC 寄存器结构,RCC_TypeDeff,在文件“stm32f10x.h”中定义如下:
1059行->1081行。: 在这里插入代码片
typedef struct
{
vu32 CR; //HSI,HSE,CSS,PLL等的使能
vu32 CFGR; //PLL等的时钟源选择以及分频系数设定
vu32 CIR; // 清除/使能 时钟就绪中断
vu32 APB2RSTR; //APB2线上外设复位寄存器
vu32 APB1RSTR; //APB1线上外设复位寄存器
vu32 AHBENR; //DMA,SDIO等时钟使能
vu32 APB2ENR; //APB2线上外设时钟使能
vu32 APB1ENR; //APB1线上外设时钟使能
vu32 BDCR; //备份域控制寄存器
vu32 CSR;
} RCC_TypeDef;
RCC初始化
这里我们使用HSE(外部时钟),正常使用的时候也都是使用外部时钟
使用HSE时钟,程序设置时钟参数流程:
1、将RCC寄存器重新设置为默认值 RCC_DeInit;
2、打开外部高速时钟晶振HSE RCC_HSEConfig(RCC_HSE_ON);
3、等待外部高速时钟晶振工作 HSEStartUpStatus = RCC_WaitForHSEStartUp();
4、设置AHB时钟 RCC_HCLKConfig;
5、设置高速AHB时钟 RCC_PCLK2Config;
6、设置低速速AHB时钟 RCC_PCLK1Config;
7、设置PLL RCC_PLLConfig;
8、打开PLL RCC_PLLCmd(ENABLE);
9、等待PLL工作 while(RCC_GetFlagStatus(RCC_FLAG_PLLRDY) == RESET)
10、设置系统时钟 RCC_SYSCLKConfig;
11、判断是否PLL是系统时钟 while(RCC_GetSYSCLKSource() != 0x08)
12、打开要使用的外设时钟 RCC_APB2PeriphClockCmd()/RCC_APB1PeriphClockCmd()
代码实现
对RCC的配置函数(使用外部8MHz晶振)
系统时钟72MHz,APH 72MHz,APB2 72MHz,APB1 32MHz,USB 48MHz TIMCLK=72M
void RCC_Configuration(void)
{
//----------使用外部RC晶振-----------
RCC_DeInit(); //初始化为缺省值
RCC_HSEConfig(RCC_HSE_ON); //使能外部的高速时钟
while(RCC_GetFlagStatus(RCC_FLAG_HSERDY) == RESET); //等待外部高速时钟使能就绪
FLASH_PrefetchBufferCmd(FLASH_PrefetchBuffer_Enable); //Enable Prefetch Buffer
FLASH_SetLatency(FLASH_Latency_2); //Flash 2 wait state
RCC_HCLKConfig(RCC_SYSCLK_Div1); //HCLK = SYSCLK
RCC_PCLK2Config(RCC_HCLK_Div1); //PCLK2 = HCLK
RCC_PCLK1Config(RCC_HCLK_Div2); //PCLK1 = HCLK/2
RCC_PLLConfig(RCC_PLLSource_HSE_Div1,RCC_PLLMul_9); //PLLCLK = 8MHZ * 9 =72MHZ
RCC_PLLCmd(ENABLE); //Enable PLLCLK
while(RCC_GetFlagStatus(RCC_FLAG_PLLRDY) == RESET); //Wait till PLLCLK is ready
RCC_SYSCLKConfig(RCC_SYSCLKSource_PLLCLK); //Select PLL as system clock
while(RCC_GetSYSCLKSource()!=0x08); //Wait till PLL is used as system clock source
//---------打开相应外设时钟--------------------
RCC_APB2PeriphClockCmd(RCC_APB2Periph_GPIOA,ENABLE); //使能APB2外设的GPIOA的时钟
}
h.时钟监视系统
STM32还提供了一个时钟监视系统(CSS),用于监视高速外部时钟(HSE)的工作状态。倘若HSE失效,会自动切换(高速内部时钟)HSI作为系统时钟的输入,保证系统的正常运行。
上一篇:STM32系统学习——RCC(使用HSE/HSI配置时钟)
下一篇:STM32 HAL 库学习笔记之-------(系统时钟配置)
推荐阅读
史海拾趣



XC6406PP60DL






京公网安备 11010802033920号